FW-405 柱式称重传感器
量程范围(kg) :20000(20t)
功能特点:传感器弹性体采用合金钢材质;可提供焊接密封 ; 高精度,高可靠性。
应用范围: 广泛应用于电子台秤、汽车衡、地磅秤等各种称重测力设备。
|
精度等级 : C2 / C3 |
灵敏度温度影响(%F.S/10℃): ±0.017 / ±0.011 |
|
|
综合误差(%F.S) : ±0.03 / ±0.02 |
零点温度影响(%F.S/10℃) : ±0.029 / ±0.019 |
|
|
灵敏度(mv/v) : 3.0±0.003 |
温度补偿范围(℃ ) : -10~+40 |
|
|
蠕变(%F.S/30min) : ±0.023 / ±0.016 |
使用温度影响(℃ ) : -20~+55 |
|
|
零点输出(%F.S) : ±1.0 |
激励电压(V) : 9~12(DC) |
|
|
输入阻抗(Ω) : 350±3 |
安全过载范围 (%F.S) : 150 |
|
|
输入阻抗(Ω) : 350±3 |
极限过载范围 (%F.S) : 200 |
|
|
绝缘电阻(MΩ) : ≥5000(100VDC) |
防护等级 : IP67 & IP68 |
|
|
量程(t):10、20、30、40、50 |
||
|
精度等级 : C3 |
数字模块分辨数(码) : 1,000,000 |
|
|
综合误差(%F.S) : ±0.02 |
通讯波特率(BPS) : 9600 |
|
|
额定输出(counts) : 1,000,000 |
通讯接口(cable) : RS 485/4 |
|
|
蠕变(%F.S/30min) : ±0.02 |
数据刷新频率(s) : 10~80 |
|
|
灵敏度温度影响(%F.S/10℃): ±0.011 |
最大检定分度值(n max) : 5000 |
|
|
零点温度影响(%F.S/10℃) : ±0.019 |
最大传输距离(m) : 1200 |
|
|
温度补偿范围(℃ ) : -10~+40 |
总线地址数(max) : 32 |
|
|
使用温度影响(℃ ) : -20~+55 |
安全过载范围 (%F.S) : 150 |
|
|
激励电压(V) : 5.5~12(DC) |
防护等级 : IP67 / IP68 |
|
安装尺寸规格图 (单位mm):
常规传感器接线方式:
红线: 输入 ( + ) 111 白线: 输出 ( - )
黑线: 输入 ( - ) 111 绿线: 输入 ( + )
备注:采用四芯屏蔽电缆,标准线长为3米,如有特殊需要,可根据客户要求提供!
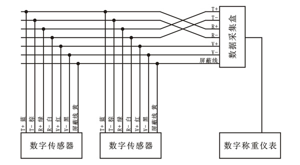
数字传感器接线方式: (http://www.fx-sensor.com 010-51295202)
受力示意图: (http://www.fx-sensor.com 010-51295202)

FW-405 柱式称重传感器
量程范围(kg) :20000(20t)
功能特点:传感器弹性体采用合金钢材质;可提供焊接密封 ; 高精度,高可靠性。
应用范围: 广泛应用于电子台秤、汽车衡、地磅秤等各种称重测力设备。
|
精度等级 : C2 / C3 |
灵敏度温度影响(%F.S/10℃): ±0.017 / ±0.011 |
|
|
综合误差(%F.S) : ±0.03 / ±0.02 |
零点温度影响(%F.S/10℃) : ±0.029 / ±0.019 |
|
|
灵敏度(mv/v) : 3.0±0.003 |
温度补偿范围(℃ ) : -10~+40 |
|
|
蠕变(%F.S/30min) : ±0.023 / ±0.016 |
使用温度影响(℃ ) : -20~+55 |
|
|
零点输出(%F.S) : ±1.0 |
激励电压(V) : 9~12(DC) |
|
|
输入阻抗(Ω) : 350±3 |
安全过载范围 (%F.S) : 150 |
|
|
输入阻抗(Ω) : 350±3 |
极限过载范围 (%F.S) : 200 |
|
|
绝缘电阻(MΩ) : ≥5000(100VDC) |
防护等级 : IP67 & IP68 |
|
|
量程(t):10、20、30、40、50 |
||
|
精度等级 : C3 |
数字模块分辨数(码) : 1,000,000 |
|
|
综合误差(%F.S) : ±0.02 |
通讯波特率(BPS) : 9600 |
|
|
额定输出(counts) : 1,000,000 |
通讯接口(cable) : RS 485/4 |
|
|
蠕变(%F.S/30min) : ±0.02 |
数据刷新频率(s) : 10~80 |
|
|
灵敏度温度影响(%F.S/10℃): ±0.011 |
最大检定分度值(n max) : 5000 |
|
|
零点温度影响(%F.S/10℃) : ±0.019 |
最大传输距离(m) : 1200 |
|
|
温度补偿范围(℃ ) : -10~+40 |
总线地址数(max) : 32 |
|
|
使用温度影响(℃ ) : -20~+55 |
安全过载范围 (%F.S) : 150 |
|
|
激励电压(V) : 5.5~12(DC) |
防护等级 : IP67 / IP68 |
|
安装尺寸规格图 (单位mm):
常规传感器接线方式:
红线: 输入 ( + ) 111 白线: 输出 ( - )
黑线: 输入 ( - ) 111 绿线: 输入 ( + )
备注:采用四芯屏蔽电缆,标准线长为3米,如有特殊需要,可根据客户要求提供!
数字传感器接线方式: (http://www.fx-sensor.com 010-51295202)
受力示意图: (http://www.fx-sensor.com 010-51295202)

FW-405 柱式称重传感器
量程范围(kg) :20000(20t)
功能特点:传感器弹性体采用合金钢材质;可提供焊接密封 ; 高精度,高可靠性。
应用范围: 广泛应用于电子台秤、汽车衡、地磅秤等各种称重测力设备。
|
精度等级 : C2 / C3 |
灵敏度温度影响(%F.S/10℃): ±0.017 / ±0.011 |
|
|
综合误差(%F.S) : ±0.03 / ±0.02 |
零点温度影响(%F.S/10℃) : ±0.029 / ±0.019 |
|
|
灵敏度(mv/v) : 3.0±0.003 |
温度补偿范围(℃ ) : -10~+40 |
|
|
蠕变(%F.S/30min) : ±0.023 / ±0.016 |
使用温度影响(℃ ) : -20~+55 |
|
|
零点输出(%F.S) : ±1.0 |
激励电压(V) : 9~12(DC) |
|
|
输入阻抗(Ω) : 350±3 |
安全过载范围 (%F.S) : 150 |
|
|
输入阻抗(Ω) : 350±3 |
极限过载范围 (%F.S) : 200 |
|
|
绝缘电阻(MΩ) : ≥5000(100VDC) |
防护等级 : IP67 & IP68 |
|
|
量程(t):10、20、30、40、50 |
||
|
精度等级 : C3 |
数字模块分辨数(码) : 1,000,000 |
|
|
综合误差(%F.S) : ±0.02 |
通讯波特率(BPS) : 9600 |
|
|
额定输出(counts) : 1,000,000 |
通讯接口(cable) : RS 485/4 |
|
|
蠕变(%F.S/30min) : ±0.02 |
数据刷新频率(s) : 10~80 |
|
|
灵敏度温度影响(%F.S/10℃): ±0.011 |
最大检定分度值(n max) : 5000 |
|
|
零点温度影响(%F.S/10℃) : ±0.019 |
最大传输距离(m) : 1200 |
|
|
温度补偿范围(℃ ) : -10~+40 |
总线地址数(max) : 32 |
|
|
使用温度影响(℃ ) : -20~+55 |
安全过载范围 (%F.S) : 150 |
|
|
激励电压(V) : 5.5~12(DC) |
防护等级 : IP67 / IP68 |
|
安装尺寸规格图 (单位mm):
常规传感器接线方式:
红线: 输入 ( + ) 111 白线: 输出 ( - )
黑线: 输入 ( - ) 111 绿线: 输入 ( + )
备注:采用四芯屏蔽电缆,标准线长为3米,如有特殊需要,可根据客户要求提供!
数字传感器接线方式: (http://www.fx-sensor.com 010-51295202)
受力示意图: (http://www.fx-sensor.com 010-51295202)

FW-405 柱式称重传感器
量程范围(kg) :20000(20t)
功能特点:传感器弹性体采用合金钢材质;可提供焊接密封 ; 高精度,高可靠性。
应用范围: 广泛应用于电子台秤、汽车衡、地磅秤等各种称重测力设备。
|
精度等级 : C2 / C3 |
灵敏度温度影响(%F.S/10℃): ±0.017 / ±0.011 |
|
|
综合误差(%F.S) : ±0.03 / ±0.02 |
零点温度影响(%F.S/10℃) : ±0.029 / ±0.019 |
|
|
灵敏度(mv/v) : 3.0±0.003 |
温度补偿范围(℃ ) : -10~+40 |
|
|
蠕变(%F.S/30min) : ±0.023 / ±0.016 |
使用温度影响(℃ ) : -20~+55 |
|
|
零点输出(%F.S) : ±1.0 |
激励电压(V) : 9~12(DC) |
|
|
输入阻抗(Ω) : 350±3 |
安全过载范围 (%F.S) : 150 |
|
|
输入阻抗(Ω) : 350±3 |
极限过载范围 (%F.S) : 200 |
|
|
绝缘电阻(MΩ) : ≥5000(100VDC) |
防护等级 : IP67 & IP68 |
|
|
量程(t):10、20、30、40、50 |
||
|
精度等级 : C3 |
数字模块分辨数(码) : 1,000,000 |
|
|
综合误差(%F.S) : ±0.02 |
通讯波特率(BPS) : 9600 |
|
|
额定输出(counts) : 1,000,000 |
通讯接口(cable) : RS 485/4 |
|
|
蠕变(%F.S/30min) : ±0.02 |
数据刷新频率(s) : 10~80 |
|
|
灵敏度温度影响(%F.S/10℃): ±0.011 |
最大检定分度值(n max) : 5000 |
|
|
零点温度影响(%F.S/10℃) : ±0.019 |
最大传输距离(m) : 1200 |
|
|
温度补偿范围(℃ ) : -10~+40 |
总线地址数(max) : 32 |
|
|
使用温度影响(℃ ) : -20~+55 |
安全过载范围 (%F.S) : 150 |
|
|
激励电压(V) : 5.5~12(DC) |
防护等级 : IP67 / IP68 |
|
安装尺寸规格图 (单位mm):
常规传感器接线方式:
红线: 输入 ( + ) 111 白线: 输出 ( - )
黑线: 输入 ( - ) 111 绿线: 输入 ( + )
备注:采用四芯屏蔽电缆,标准线长为3米,如有特殊需要,可根据客户要求提供!
数字传感器接线方式: (http://www.fx-sensor.com 010-51295202)
受力示意图: (http://www.fx-sensor.com 010-51295202)

FW-405 柱式称重传感器
量程范围(kg) :20000(20t)
功能特点:传感器弹性体采用合金钢材质;可提供焊接密封 ; 高精度,高可靠性。
应用范围: 广泛应用于电子台秤、汽车衡、地磅秤等各种称重测力设备。
|
精度等级 : C2 / C3 |
灵敏度温度影响(%F.S/10℃): ±0.017 / ±0.011 |
|
|
综合误差(%F.S) : ±0.03 / ±0.02 |
零点温度影响(%F.S/10℃) : ±0.029 / ±0.019 |
|
|
灵敏度(mv/v) : 3.0±0.003 |
温度补偿范围(℃ ) : -10~+40 |
|
|
蠕变(%F.S/30min) : ±0.023 / ±0.016 |
使用温度影响(℃ ) : -20~+55 |
|
|
零点输出(%F.S) : ±1.0 |
激励电压(V) : 9~12(DC) |
|
|
输入阻抗(Ω) : 350±3 |
安全过载范围 (%F.S) : 150 |
|
|
输入阻抗(Ω) : 350±3 |
极限过载范围 (%F.S) : 200 |
|
|
绝缘电阻(MΩ) : ≥5000(100VDC) |
防护等级 : IP67 & IP68 |
|
|
量程(t):10、20、30、40、50 |
||
|
精度等级 : C3 |
数字模块分辨数(码) : 1,000,000 |
|
|
综合误差(%F.S) : ±0.02 |
通讯波特率(BPS) : 9600 |
|
|
额定输出(counts) : 1,000,000 |
通讯接口(cable) : RS 485/4 |
|
|
蠕变(%F.S/30min) : ±0.02 |
数据刷新频率(s) : 10~80 |
|
|
灵敏度温度影响(%F.S/10℃): ±0.011 |
最大检定分度值(n max) : 5000 |
|
|
零点温度影响(%F.S/10℃) : ±0.019 |
最大传输距离(m) : 1200 |
|
|
温度补偿范围(℃ ) : -10~+40 |
总线地址数(max) : 32 |
|
|
使用温度影响(℃ ) : -20~+55 |
安全过载范围 (%F.S) : 150 |
|
|
激励电压(V) : 5.5~12(DC) |
防护等级 : IP67 / IP68 |
|
安装尺寸规格图 (单位mm):
常规传感器接线方式:
红线: 输入 ( + ) 111 白线: 输出 ( - )
黑线: 输入 ( - ) 111 绿线: 输入 ( + )
备注:采用四芯屏蔽电缆,标准线长为3米,如有特殊需要,可根据客户要求提供!
数字传感器接线方式: (http://www.fx-sensor.com 010-51295202)
受力示意图: (http://www.fx-sensor.com 010-51295202)


京公网安备 11011402011664号 京ICP备09029331号-22 QQ:987268138 E-mail:wjxyxy@126.com